je suis en train de remonter un e36 318i de mars 91 et ayant eu une bonne occasion j'ai decidé de lui mettre les v.e
mais c'est bien plus compliqué que sur mes anciennes renault.
j'ai fouillé un peu sur le net mais il me manque encore pas mal d'infos.
je voudrais rebrancher le faisceau a l'origine mais a premiere vu trop compliqué
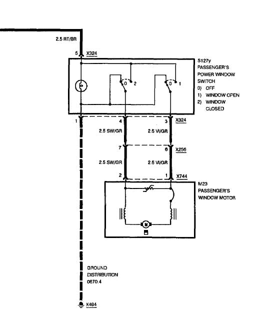
j'ai trouvé un schema pour rajouter un cablage (merci Darkgyver )
mais il me manque la correspondance des fils sur les interupteurs.
le fameux schema

l'interupteur

concernant le ZVM ou ZKE je suis un peu perdu.
quelqu'un pourrait me dire ce que j'ai car je vois bien ZVM mais l'autre boitier c'est quoi ?
sur les fiches techniques ceux qui ont le ZVM n'ont pas le boitier 3 broches + fusible.

encore 1 question c'est quoi ca ? (le truc bleu) je l'ai ouvert et il y a juste une resistance a l'interieur ref 1 379 408

merci d'avance






